Medmax 47 Опубликовано 4 октября, 2016 Опубликовано 4 октября, 2016 Доброго времени суток, уважаемые форумчане!Проблема следующая: машина Пежо 307 2.0 hdi 90 hp 2002 года Перестали гореть стоп-сигналы. Проверил тестером концевик - он живой. Предохр тоже в норме. А прозвонить провода не могу - нет схемы. Если у кого есть - пришлите пожалуйста. Заранее благодарю!
chizhik_pyzhik Опубликовано 4 октября, 2016 Опубликовано 4 октября, 2016 @Medmax 47, а что прозванивать то? схема электрическая, в ней на стопари пойдет 1 провод. где он расположен и как его найти схема особо не поможет. смотри колодку на фонаре, куда приходит линия стопа и смотри на блоке БСИ и педальном узле...там кстати не 4 провода случаем? смотреть можно по номерам провода (выбиты на 7-10 см от разъема на каждом проводе). Лампочки целы? А так, поподробней бы о машинке, ВИН что ли...а то там вариантов разных. ABS, ESP ??
Medmax 47 Опубликовано 4 октября, 2016 Автор Опубликовано 4 октября, 2016 @Medmax 47, а что прозванивать то?схема электрическая, в ней на стопари пойдет 1 провод.где он расположен и как его найти схема особо не поможет.смотри колодку на фонаре, куда приходит линия стопа и смотри на блоке БСИ и педальном узле...там кстати не 4 провода случаем?смотреть можно по номерам провода (выбиты на 7-10 см от разъема на каждом проводе).Лампочки целы? А так, поподробней бы о машинке, ВИН что ли...а то там вариантов разных. ABS, ESP ??вин VF33CRHYB82330085 Лампочки целы, но ни один из трех стопаков не горит.. к лягушке подходят 2 провода(голубой и белый)
chizhik_pyzhik Опубликовано 4 октября, 2016 Опубликовано 4 октября, 2016 (изменено) @Medmax 47, ну может быть это как-то поможет а так ИМХО 1 - проверить наличие сигнала на "лягушке" 2 - проверить наличие сигнала с ляги до БСИ 3 - проверить наличие сигнала на выходе БСИ Если везде есть +, то обрыв в "трассе" от БСИ до фонаря... //номера проводов смотри по схеме (210А, 210В, 2100) Сигналка есть?, может подрубались к фонарям, в том месте и может быть обрыв или сгнил провод. Изменено 4 октября, 2016 пользователем chizhik_pyzhik
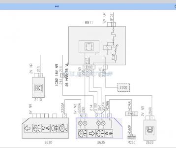
Nikittaa Опубликовано 15 октября, 2016 Опубликовано 15 октября, 2016 (изменено) Не могу найти схемы. Помогите, что за провод белый на фото в блоке под капотом? На нем сигнал запуска ДВС сигнализации и последняя начала жутко глючить... И второй со-но вопрос - ниже на фото мозг ДВС? Что тогда за АКБ за мозг- АКПП? На опережение - куда "перевесить" провод с сигналки для автозапуска? На форсунку или катушку? Изменено 15 октября, 2016 пользователем Nikittaa
Nikittaa Опубликовано 19 октября, 2016 Опубликовано 19 октября, 2016 Контроль работы двигателя.Судя по всему белый провод с генератора, зарядка вроде нормальная...Сервис бокс качаю, ох и трудно найти торрент файл и схемы отдельно вообще нереально...
chizhik_pyzhik Опубликовано 20 октября, 2016 Опубликовано 20 октября, 2016 Сервис бокс качаю, ох и трудно найти торрент файл и схемы отдельно вообще нереально...какие проблемы с торрент-файлом? отдельно схем практически нет, много модификаций и вариаций. (возможно на бумаге где и есть) СЕДРЕ в помощь. @Nikittaa, а в чем глюки сигналки заключаются?
AlexelA Опубликовано 20 октября, 2016 Опубликовано 20 октября, 2016 Контроль работы двигателя.Есть несколько вариантов, но все зависит от двигла..., давай свой VIN...
Nikittaa Опубликовано 20 октября, 2016 Опубликовано 20 октября, 2016 VF33CNFUF84819531 Изначально автозапуск работал, затем сначала запускал и сразу глушил т.е. не видит что мотор работает и если вручную нажимать 2 (старлайн А8 проверка состояния) только секунд через пять определяет что мотор работает. Все пробывал и програмировать по гене и по тахо и обучал тахо- не выходит ничег.Теперь машина запускаетяс пару минут работает и думает что заглохла- глушит и снова запускает.Мультиметром на проводе сигнальном после запуска 9 вольт, но думаю в мультике батарейка слабая, АКБ новый. Блок сигналки менял на исправный заведомо точно так же все.Вот и хочется понять в чем дело.Может возбуждение у гены не сразу стало.Хотел голову не ломать а сразу на форсунку к примеру перекинуть провод.
dimanoid Опубликовано 20 октября, 2016 Опубликовано 20 октября, 2016 Приборка цифровая. Херней маетесь. По тахо - выход индуктивно или вход напрямую катушки зажигания. Метод - амно.По генераьору сигнал берется с регулятора напряжения, в случае наличия выхода на лампочку. Опять же метод - амно. Для автомобилей с мультиплексом сделаны сигналки с контролем напряжения бортовой сети. Это единственное что будет нормально работать. Ну или установщики нашли какой то сигнальный провод, адекватный сигналу зажегания, а увас этот вход на сигналке помер от старости
chizhik_pyzhik Опубликовано 20 октября, 2016 Опубликовано 20 октября, 2016 Теперь машина запускаетяс пару минут работает и думает что заглохла- глушит и снова запускает.пару минут? если бы не видела, что запущена, то должна сразу глушить, ждать несколько сек. или мин. потом повторный запуск до N попыток, потом попытки прекращаются. То что глушит через пару минут - нужно смотреть по чему срабатывает (может думает что капот или дверь открыта??) 9В - не факт, что с прибором что-то не так, если там сигнал импульсныйи или переменный, то показывает усредненное значение. Кстати на проводе номер есть какой-нибудь? в пежо провода нумеруются, а не по цветам различаются (на схемах именно номера пишутся, а не цвет). Все пробывал и програмировать по гене и по тахо и обучал тахо- не выходит ничег.а вот в этом смысла мало, нужно знать к чему контроль подключен, на это настраивать и уже потом искать неисправность. -1
Nikittaa Опубликовано 25 октября, 2016 Опубликовано 25 октября, 2016 Приборка цифровая. Херней маетесь.По тахо - выход индуктивно или вход напрямую катушки зажигания. Метод - амно.По генераьору сигнал берется с регулятора напряжения, в случае наличия выхода на лампочку. Опять же метод - амно.Для автомобилей с мультиплексом сделаны сигналки с контролем напряжения бортовой сети. Это единственное что будет нормально работать.Ну или установщики нашли какой то сигнальный провод, адекватный сигналу зажегания, а увас этот вход на сигналке помер от старостиВ смысле херней? Где написано что тахо ищу? На фото видно что в провод гены завязана сигналка судя по цвету и жгуту. Я хочу переделать на форсунку на нормальный импульс как на пежо 307 и делают сигнальщики. Просто схему не нашел.И никакой вход у сигналки не умер, писал же что сигналку подкидывал блок исправный и неделю с ним катался. 1
Nikittaa Опубликовано 30 октября, 2016 Опубликовано 30 октября, 2016 У кого сервис бокс есть- подкиньте распиновку или номер цвет пина/провода - импульс на любую форсунку!? VIn выше OPR 10010, хэтч рестайлинг 2006г. Заранее спасибо! ПС: МТС банит рутракер, скачал с иностранного, схемы не отображаются в седре, не знаю в чем дело может что win 10...
AlexelA Опубликовано 30 октября, 2016 Опубликовано 30 октября, 2016 У кого сервис бокс есть- подкиньте распиновку или номер цвет пина/провода - импульс на любую форсунку!? VIn выше OPR 10010, хэтч рестайлинг 2006г. Заранее спасибо!Держи: 10956.ZIP скачал с иностранного, схемы не отображаются в седре, не знаю в чем дело может что win 10...У меня все работает в Win 10x64... Установи IE как браузер по умолчанию, в параметрах просмотра в режиме совместимости добавь адрес 127.0.0.1установи SVG вьюер, идущий в комплекте с SEDRE: 1
chizhik_pyzhik Опубликовано 30 октября, 2016 Опубликовано 30 октября, 2016 хемы не отображаются в седре, не знаю в чем дело может что win 10...бывает что схемы не отображаются, но если нажать на "распечатать", то в отдельном окне видны нормально, интерактива нет, но хоть так..
AlexelA Опубликовано 30 октября, 2016 Опубликовано 30 октября, 2016 бывает что схемы не отображаются, но если нажать на "распечатать", то в отдельном окне видны нормально, интерактива нет, но хоть так.. У меня все работает в Win 10x64...Уж ежели я и в нем умудрился все наладить... 1
Nikittaa Опубликовано 31 октября, 2016 Опубликовано 31 октября, 2016 Держи: 10956.ZIP У меня все работает в Win 10x64... Установи IE как браузер по умолчанию, в параметрах просмотра в режиме совместимости добавь адрес 127.0.0.1Снимок1.PNGустанови SVG вьюер, идущий в комплекте с SEDRE:Снимок.PNGСпасибо большое, после добавления 127.0.0.1 все схемы отображает.Перекинул провод контроля работы двигателя на J4 белый с желтым (форсунка 3го цил.) - сигналка работает безупречно!
chizhik_pyzhik Опубликовано 31 октября, 2016 Опубликовано 31 октября, 2016 Уж ежели я и в нем умудрился все наладить...ну... я по 508 не все и не всегда вижу, правда на 7х64, причем что на осле, что на хроме, на последнем работает шустрее Перекинул провод контроля работы двигателя на J4 белый с желтым (форсунка 3го цил.) - сигналка работает безупречно!поздравляю
AlexelA Опубликовано 31 октября, 2016 Опубликовано 31 октября, 2016 причем что на осле Для С-Б лучше оставить IE браузером по умолчанию, ибо на хроме Сбивается разметка/форматирование...
chizhik_pyzhik Опубликовано 31 октября, 2016 Опубликовано 31 октября, 2016 Сбивается разметка/форматирование...не замечал... у меня проблема именно в неотображении некоторых схем, не всех, а именно некоторых, а при отправке на печать, появляется еще одно окно и вот в нем всегда все нормально видно, но вот если в основном можно переходить на связные схемы ткнув на определенный провод или разъем, то на "распечатке" этого нет . Ради интререса еще на ХР с ИЕ6 (7) попробую ЗЫ схемки выше (пост №4) как раз "резаны" с хрома вроде разметка не съехала
Рекомендуемые сообщения
Для публикации сообщений создайте учётную запись или авторизуйтесь
Вы должны быть пользователем, чтобы оставить комментарий
Создать аккаунт
Зарегистрируйте новый аккаунт в нашем сообществе. Это очень просто!
Регистрация нового пользователяВойти
Уже есть аккаунт? Войти в систему.
Войти