ceed Опубликовано 17 июля, 2013 Опубликовано 17 июля, 2013 Доброго времени суток! Подскажите, пожалуйста, что могло случиться в данной ситуации:не заводится машина, послушали бензонасос-не жужжит(не работает). Разобрали бензонасос-он оказался рабочим. Обнаружили, что не подается питание на бензонасос. Проверили предохранитель под капотом-все в норме(предохранитель№2 15 ампер). В ходе всех этих манипуляций машина так и не завелась. В чем может быть причина???
crows Опубликовано 17 июля, 2013 Опубликовано 17 июля, 2013 @ceed, а что случилось до того как она заглохла?
Диман77 Опубликовано 18 июля, 2013 Опубликовано 18 июля, 2013 Померьте напяжение в гнезде предохранителя (где оно начинает терятся до него или после)
dimon405 Опубликовано 18 июля, 2013 Опубликовано 18 июля, 2013 Если нет сигнала с датчика коленвала,то напряжение на насос подаваться не будет.
Диман77 Опубликовано 18 июля, 2013 Опубликовано 18 июля, 2013 Если нет сигнала с датчика коленвала,то напряжение на насос подаваться не будет. Димон не вводи в заблуждение всё подаётся
ceed Опубликовано 18 июля, 2013 Опубликовано 18 июля, 2013 После заправки топливом машину начало периодически трясти.
Диман77 Опубликовано 18 июля, 2013 Опубликовано 18 июля, 2013 (изменено) Бензонасос заработал? она завелась что ли или схватывает только? а вы сами делаете авто? (неправильно заданный вопрос создаёт ещё больше вопросов.) Изменено 18 июля, 2013 пользователем Диман77
crows Опубликовано 18 июля, 2013 Опубликовано 18 июля, 2013 @dimon405, насос включается сразу после включения зажигания, когда датчик коленвала находиться в состоянии покоя и никаких сигналов не передает
ceed Опубликовано 18 июля, 2013 Опубликовано 18 июля, 2013 На бензонасос не подается питание только что проверили. Решили подключить бензонасос отдельно , машина завелась работает норм .Еще на проводе который подает питание на бензонасос показывает 4 вольт , измеряли в блоке
ceed Опубликовано 18 июля, 2013 Опубликовано 18 июля, 2013 'Диман77 а вы сами делаете авто? Сама не умею, делают за меня.
Диман77 Опубликовано 18 июля, 2013 Опубликовано 18 июля, 2013 Получается уже до предохранителя 4 вольта
crows Опубликовано 18 июля, 2013 Опубликовано 18 июля, 2013 На бензонасос не подается питание только что проверили. Решили подключить бензонасос отдельно , машина завелась работает норм .Еще на проводе который подает питание на бензонасос показывает 4 вольт , измеряли в блоке вам нужно попробовать сделать так, отключить акум, вытащить предохранительны блок, снять с него все разьемы и одеть на место, то же самое нужно проделать с предохранительным блоком в салоне
ceed Опубликовано 18 июля, 2013 Опубликовано 18 июля, 2013 Блок вытаскивали разобрали весь . А который в салоне не трогали.
crows Опубликовано 18 июля, 2013 Опубликовано 18 июля, 2013 так так, а вот я подумал, когда насос накачивает определенное давление, он отключается, значит какой то клапан за это отвечает, может у вас с этим клапаном беда? заклинил в оборванном состоянии и не дает разрешение на включение это только доводы логика так сказать ага! стоп! за это отвечает сам насос! хотя... если включить его принудительно он работает. эх, в руки бы машинку
ceed Опубликовано 18 июля, 2013 Опубликовано 18 июля, 2013 Сейчас вытаскивают блок в салоне , после отпишусь.
ceed Опубликовано 18 июля, 2013 Опубликовано 18 июля, 2013 шланг, который идет от бензонасоса не имеет никаких датчиков давления, а сам бензонасос, когда подключали отдельно, не переставал работать. Так должно быть? Шланг продували изначально, фильтр смотрели-чистый.
ceed Опубликовано 18 июля, 2013 Опубликовано 18 июля, 2013 блок питания в салоне разобрали-результата нет.
Диман77 Опубликовано 18 июля, 2013 Опубликовано 18 июля, 2013 К компу подключится нет возможности? какие ошибки выдаст. (какая то неисправность не нормальная, почему 4 вольта? был бы обрыв в цепи не было бы вообще питания.)
ceed Опубликовано 18 июля, 2013 Опубликовано 18 июля, 2013 на данный момент нет возможности. Вскрыли "мозги", проверяют дорожки.
ceed Опубликовано 18 июля, 2013 Опубликовано 18 июля, 2013 возможно ли то, что в блоке, который под капотом, перегорела схема или реле?
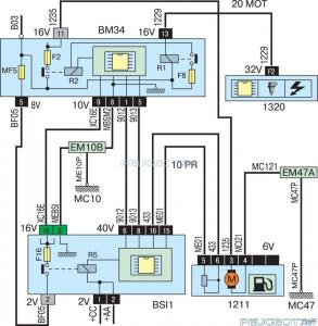
Диман77 Опубликовано 18 июля, 2013 Опубликовано 18 июля, 2013 Но тут по схеме стоит R2 счёт неё подаётся питание на предохранитель F2 и далее на бензаносос
crows Опубликовано 18 июля, 2013 Опубликовано 18 июля, 2013 надо посмотреть питание при выключенном зажигании, если будет так 4 вольта значит где то коротит, либо проводка либо БСИ всё таки, под капотом ещё есть реле насоса, только не могу сказать какая именно
ceed Опубликовано 18 июля, 2013 Опубликовано 18 июля, 2013 Вскрыли блок, проверили реле-реле рабочее.По дорожкам- реле замыкает контакт,вывод-не подается питание на релюшку от микросхемы.
Рекомендуемые сообщения
Для публикации сообщений создайте учётную запись или авторизуйтесь
Вы должны быть пользователем, чтобы оставить комментарий
Создать аккаунт
Зарегистрируйте новый аккаунт в нашем сообществе. Это очень просто!
Регистрация нового пользователяВойти
Уже есть аккаунт? Войти в систему.
Войти