ceed Опубликовано 18 июля, 2013 Опубликовано 18 июля, 2013 А откуда еще может подаваться сигнал для включения реле?
Диман77 Опубликовано 18 июля, 2013 Опубликовано 18 июля, 2013 (изменено) проверьте в гнезде предохан F8 есть питание Изменено 18 июля, 2013 пользователем Диман77
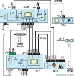
crows Опубликовано 18 июля, 2013 Опубликовано 18 июля, 2013 сигнал идет с иммо на БСИ а оттуда уже на насос катушку и все остальное но если у вас машина заводиться принудительным подключением то иммо в порядке значит, надо искать! большие проблемы на первый взгляд всегда лежать на поверхности
crows Опубликовано 18 июля, 2013 Опубликовано 18 июля, 2013 нужно вам попробовать принудительно плюс кинуть не на насос, а на релюшку которая находиться в подкапотоном блоке, если насос заработает то у вас однозначно проблема в блоке
Юленька19 Опубликовано 18 июля, 2013 Опубликовано 18 июля, 2013 здравствуйте!помогите срочно.сегодня поменяли ремень грм и система зажигания сбилась.что делать?как зажигание восстановить?
Диман77 Опубликовано 18 июля, 2013 Опубликовано 18 июля, 2013 Выставить по меткам распредвал и коленчатый вал (здесь тема для 307х а у вас 406й и вы не указали даже какой у вас двигатель)
Юленька19 Опубликовано 18 июля, 2013 Опубликовано 18 июля, 2013 (изменено) Выставить по меткам распредвал и коленчатый вал (здесь тема для 307х а у вас 406й и вы не указали даже какой у вас двигатель) у меня 1.8 бензиновый Изменено 18 июля, 2013 пользователем Юленька19
Юленька19 Опубликовано 18 июля, 2013 Опубликовано 18 июля, 2013 И это всё что известно?инжекторный. 8м клапанный
Диман77 Опубликовано 18 июля, 2013 Опубликовано 18 июля, 2013 @crows, придёт он наверно менял на 406м (эх Юленька зачем же вы сами в мотор полезли, надо было метки нанести)
ceed Опубликовано 18 июля, 2013 Опубликовано 18 июля, 2013 Товарищи!!! Проблема реально просто ВАЛЯЛАСЬ на поверхности!!! Вскрыли обшивку пола- обнаружили, что провод переломился, в ногах он был без изоляции. Всем спасибо за участие!!!
Диман77 Опубликовано 18 июля, 2013 Опубликовано 18 июля, 2013 Офигеть!!!! Можно вас поздравить, какой провод 1235?
Юленька19 Опубликовано 18 июля, 2013 Опубликовано 18 июля, 2013 @crows, придёт он наверно менял на 406м (эх Юленька зачем же вы сами в мотор полезли, надо было метки нанести)спасибо за помощь. все устранили. метки есть, но я не там искала сходство.
crows Опубликовано 18 июля, 2013 Опубликовано 18 июля, 2013 @Юленька19, ты сама это делала???!!! метки выстовляла??? блин!!! какие у нас девочки самостоятельные стали!!!!
Юленька19 Опубликовано 20 июля, 2013 Опубликовано 20 июля, 2013 @Юленька19, ты сама это делала???!!! метки выстовляла??? блин!!! какие у нас девочки самостоятельные стали!!!! ну тык!)))
Димон2014 Опубликовано 7 июня, 2015 Опубликовано 7 июня, 2015 Коллеги, доброй вечер!Машина после ночной стоянки отказалась заводится, молчит бензонасос. Питание на насос не приходит!При подаче питания напрямую, насос работает.Предохранитель цел, на клеммах предохранителя 12 V есть.Плюс от разъема до блока предохранителей прозванивается, провод цел. Что меня насторожило! Плюсовой провод на разъеме бензонасоса звонится на массу, в разъеме бензонасоса !!!! У кого-то было подобное, как лечили? P.S. Блок предохранителей снял, припер домой для глобального изучения....
Димон2014 Опубликовано 8 июня, 2015 Опубликовано 8 июня, 2015 Блок предохранителей у нас неремонтопригоден, увы...Завтра потащу авто к электрику, будем колхозить новое реле....
Димон2014 Опубликовано 9 июня, 2015 Опубликовано 9 июня, 2015 Электрик решил вопрос кардинально! Просто выломал из блока штатное реле бензонасоса и поставил другое
Tatiyanka Опубликовано 23 августа, 2015 Опубликовано 23 августа, 2015 Здравствуйте! У меня Пежо 307, 2002г., 1.4., механика, пробег 118000. Появилась плавающая проблема-переодически не заводится, со вчерашнего дня уже не заводится совсем. По порядку: месяц назад утром неожиданно не завелась с первого раза, получилось с нескольких попыток, и так несколько дней, то с первого, то с пятого, то с десятого, пока не перестала заводится окончательно.Подключили еще один аккумулятор-завелась. Поставила на машину новый АКМ, более мощный, и две недели заводилась без проблем, даже стояла несколько дней и сразу завелась.И тут все повторяется, не заводится с первого раза, на следующий день загорелся Economy mode active.Все. Насос шумит, реле щелкает. Понятно, что надо в сервис, но хотелось бы соориентироваться, что чинить будем). Стартер? Втягивающее? Или еще что? И можно ли, если машина на асфальте, добраться до стартера, и откуда? Спасибо за помощь.
dimon405 Опубликовано 24 августа, 2015 Опубликовано 24 августа, 2015 Будут искать утечку тока. Может сигнализация, может магнитола.
Рекомендуемые сообщения
Для публикации сообщений создайте учётную запись или авторизуйтесь
Вы должны быть пользователем, чтобы оставить комментарий
Создать аккаунт
Зарегистрируйте новый аккаунт в нашем сообществе. Это очень просто!
Регистрация нового пользователяВойти
Уже есть аккаунт? Войти в систему.
Войти